XVDEVIOS官方下载免费版,XVDEVIOS破解版安卓手机安装包,XDEVIOS官方免费版安装,XVDEVIOS中文版安装包

芬兰Kibron专注XVDEVIOS破解版安卓手机安装包测量技术,快速精准测量动静态表面张力

热线:021-66110810,66110819,66110690,13564362870 Email: info@vizai.cn

合作客户/

拜耳公司.jpg

拜耳公司

同济大学

同济大学

联合大学.jpg

联合大学

宝洁公司

美国保洁

强生=

美国强生

瑞士罗氏

瑞士罗氏

当前位置:首页 > 新闻中心

烟道气与正己烷对稠油表面张力的影响机制研究(一)

来源:中南大学学报(自然科学版) 浏览 470 次 发布时间:2025-12-24

摘要:采用轴对称液滴形状分析(ADSA)方法,测定烟道气-稠油、正己烷-稠油、烟道气+正己烷-稠油系统表面张力的变化规律,分析蒸汽辅助重力泄油(SAGD)过程中注入非凝析气体和溶剂后对降低稠油表面张力的能力。研究结果表明:在一定温度下,稠油的表面张力随着气体压力的增加而减小,在一定压力下,烟道气-稠油和正己烷-稠油表面张力的变化规律则相反。在相同的温度和压力下,与烟道气相比,正己烷降低稠油表面张力的作用更显著。同时,实验测得的烟道气-稠油表面张力与N2-稠油表面张力和CO2-稠油表面张力的线性插值拟合性较好。


蒸汽辅助重力泄油技术(SAGD)可以有效开采埋藏浅、厚度大的超稠油油藏,自2005年在辽河油田取得先导试验成功以后,目前已进入工业化推广阶段。然而,常规SAGD过程中存在着诸多问题:蒸汽注入量大、向地层的热损失大、采出水处理费用高、温室气体排放量大等。目前,室内模拟和矿场试验表明在SAGD过程中注入适量的非凝析气体(例如氮气、二氧化碳、烟道气等)和气化溶剂(例如丙烷、丁烷、戊烷、己烷、庚烷等)可以减少对注入能量的需要,即气体辅助SAGD技术(SAGP)和溶剂辅助SAGD技术(ES-SAGD)。研究表明,降低稠油的表面张力是SAGP技术中注入的非凝析气体和ES-SAGD技术中注入的少量气化溶剂改善SAGD开发效果的作用机理之一。研究SAGP和ES-SAGD过程中的界面现象具有重要意义。气体注入后,稠油的表面张力降低,在多孔介质中流动的毛管力和黏附力减小,油藏流体在重力作用下流入生产井被采出。因此,本文作者研究不同温度、不同压力下烟道气-稠油、溶剂-稠油表面张力的变化规律,分析SAGP和ES-SAGD过程中气体注入对重力泄油的影响。

1实验

1.1实验样品

实验所用原油为新疆克拉玛依油田提供的脱气原油,60℃条件下密度为0.945 6g/cm3,黏度为5340 mPa·s。实验所用非凝析气体为烟道气,由N2和CO2按照一定的摩尔分数比例混合得到,CO2和N2均由青岛天源气体制造公司生产,纯度均为99.9%。实验所用溶剂为正己烷(n-C6H14),由西陇化工有限公司生产,纯度>95%。

实验过程中需要输入不同温度和压力条件下原油和气体的密度。由于原油的密度随压力变化不大,假设在同一温度下,原油密度不变。根据已知60℃时脱气原油密度为0.945 6g/cm3,查阅石油计量表中的原油部分(GB/T 1885-1998)得到测试温度条件下的脱气原油密度,见表1。气体的密度采用数模软件CMG的Winprop 模块通过P­R 状态方程计算得到,见 表2-4。

表1不同温度时原油密度

温度/℃ 密度/(g·cm-3)
80 0.933
100 0.921
120 0.908
140 0.896
表2不同温度时非凝析气体密度
80℃ 100℃ 120℃
压力/ MPa 80% N2+20% CO2 CO2 N2 80% N2+20% CO2 60% N2+40% CO2 80% N2+20% CO2
0.2 2.128 2.852 1.806 2.013 2.222 1.910
0.5 5.328 7.188 4.513 5.038 5.567 4.779
1.0 10.679 14.572 9.023 10.091 11.177 9.566
2.0 21.441 29.963 18.278 20.237 22.517 19.162
3.0 32.287 46.244 27.006 30.423 34.005 28.776
4.0 43.182 63.488 35.950 40.637 45.623 38.397
5.0 54.116 81.773 44.851 50.864 57.354 48.016
6.0 65.072 101.176 53.704 1 61.096 69.180 57.623
表3不同温度时正己烷密度
100℃ 120℃ 140℃
压力/ MPa 密度/ (kg-m-3) 压力/ MPa 密度/ (kg-m-3) 压力/ MPa 密度/ (kg·m-3)
0.100 2.871 0.100 2.712 0.100 2.571
0.125 3.621 0.150 4.130 0.150 3.906
0.150 4.384 0.200 5.593 0.200 5.278
0.175 5.162 0.250 7.106 0.250 6.688
0.200 5.955 0.300 8.673 0.300 8.140
0.240 7.257 0.350 10.299 0.350 9.637
0.390 12.491 0.400 11.182
0.450 12.619
0.500 14.438
0.550 16.159
0.600 17.950
表4 120℃时正己烷与烟气混合气体密度
压力/ MPa 25% n-C6H14+ 75%烟道气 50% n-C6H14+ 50%烟道气 75% n-C6H14+ 25%烟道气
0.100 1.379 1.811 2.254
0.150 2.072 2.727 3.410
0.200 2.767 3.652 4.586
0.250 3.463 4.585 5.785
0.300 3.4634.161 5.525 7.006
0.350 4.862 6.674 8.250
0.390 5.424 7.240 9.264


1.2实验装置

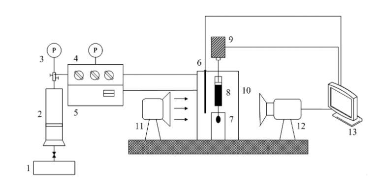
测定高温高压下烟道气-稠油和正己烷-稠油系统的表面张力,采用具有较高精度的轴对称液滴形状分析技术(ADSA),得到液滴表面平均张力。测量装置为芬兰Kibron公司生产的Delta-8全自动高通量XVDEVIOS破解版安卓手机安装包(如图1所示),主要包括:带视窗的高温高压容器(体积为400mL,压力范围为0~20 MPa,温度范围为 0~200℃);马达驱动系统;1000μL微型注射器;不锈钢注射针头;样品池;温度控制面板;压力控制面板;气体注入系统;光源;图片采集分析系统等。

1一平流泵;2一气体压力容器;3一压力表;4一压力控制面板;5一温度控制面板;6一温度探针;7一样品池;8一注射器;

9-马达驱动动力系统;10-高温高压容器;11光源;12-摄像机;13-计算机数据采集分析系统

图1稠油表面张力测定实验装置图

ADSA技术测量界面张力全部由计算机完成,可以避免由于人的主观因素造成的误差。在实验过程中,首先输入气相和油相的密度,然后通过马达驱动系统在微型注射器针头形成1个油滴,使用摄像机自动采集油滴形状图片,传送至计算机数据采集分析系统,通过拉普拉斯方程进行求解,直接输出测量的界面张力、油滴体积、油滴面积、曲率半径和邦德数等结果。


网站地图